
公司主要生产经营电机保护PTC热敏电阻、电机防潮加热带、电机保护热敏开关、电机轴承及线圈温度数字显示传感器,以及与传感器配套的智能温度显示仪表等产品,并可根据用户需求可以特殊定制。
地址:辽宁省丹东市产业园区金泉工业区甘泉路(银泉2街)3号
传真:(86)0415-6150222 电子邮箱:sales@keliang.com
Copyright2024©丹东科亮电子有限公司版权所有 All Rights Reserved

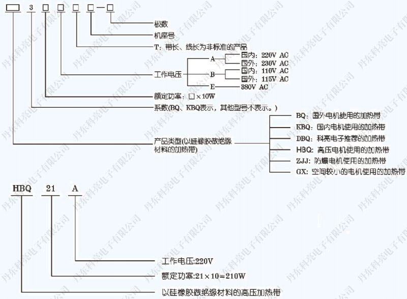
1. 第一步 :查看电机机座号,选择相应规格。(或提供额定功率)
2. 第二步 :选择额定电压。
3. 第三步 :选择级数(4~6级、8~12级)。
注:加热带功率与工作电压、电流有关,与频率无关。

地址:辽宁省丹东市产业园区金泉工业区甘泉路(银泉2街)3号
传真:(86)0415-6150222 电子邮箱:sales@keliang.com